公司名稱:西安新敏電子科技有限公司銷售部
生產地址:陜西省西安市
價格:100
運費:賣家承擔
聯系人:趙經理
產品描述

產品型號:WJ200FXM
產品名稱:WJ200FXM數顯壁掛式溫濕度變送器
產品品牌:西安新敏傳感器
一、產品簡介
WJ200FXM產品采用高品質電容式數字傳感器,該傳感器具有測量精度該設備測量范圍寬,能適用于大多數工業級使用環境;配備超大顯示屏,實時顯示溫濕度 監控數值;
二、應用場合
廣泛應用于各種需要對空氣溫度進行測量與控制的場合。如圖書、檔案館、超市、生產車間、工業自動化、HVAC暖通空調、醫藥化工、通訊機房、環境監測、潔凈廠房、智能樓宇、電信基站等。
三、技術參數
溫度參數 | 溫度傳感器:鉑電阻Pt100 | |
溫度測量范圍:0~50℃ 或 -20~80℃ | ||
準確度:優于±0.5℃(25℃) | ||
濕度參數 | 濕度傳感器:進口濕敏電阻 | |
有效測量范圍:10~100%RH | ||
輸出對應范圍:0~100% RH | ||
測量準確度:±3% RH(20~95%RH,20℃,無凝露) | ||
供電電源 | 12-24VDC | |
輸出信號 | 4-20mA 、1-5VDC、RS485(可選) | |
顯示方式 | LCD液晶顯示 | |
測量穩定性 | 濕度測量:通常狀態下,漂移不大于1%RH | |
負載能力 | 電流型: 0~350Ω | |
變送器耗電參考 | 電流型:24V/40mA | |
保存條件 | 溫度 | -10 ~ 60℃ |
濕度 | 90%RH以下 | |
安 裝 | 壁掛式安裝 | |
四、外形尺寸(mm)
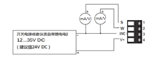
五、電氣連接圖
電源正:24+/V 電源負:GND/G 溫度信號:W 濕度信號:S 485信號:A /B
電流/電壓輸出接線圖
RS485輸出接線圖
電流/電壓輸出 應用接線圖



六、產品選型
WJ200FXM 壁掛式數顯溫濕度變送器 | ||||||||
T口 | 溫度范圍 | |||||||
1 | 0~50℃ | |||||||
2 | -20~80℃ | |||||||
H口 | 濕度范圍 | |||||||
0~100% RH | ||||||||
J口 | 精度 | |||||||
溫度:優于±0.5℃ 濕度:±3% RH | ||||||||
S口 | 輸出信號 | |||||||
1 | 4~20mA | |||||||
4 | RS485 串行通訊接口 | |||||||
產品展示